Data Center (MLX & CER/CES)
Questions and discussions about MLX/CER/CES
cancel
Showing results for 
Search instead for 
Did you mean: 

Forum Posts

Resolved! MLXe Router SSH Issue

Hi Guys,   I want to remotely access our MLXe router. Right now I am configuring SSH and I can PING the interface management IP. I don't know why it is not working. Please help. Please see details below: VI#show ip ssh config SSH server : Enabled S...

Sazon by New Contributor III
  • 2936 Views
  • 1 replies
  • 0 kudos

Resolved! New MLXe link down by default?

Hi Guys,   For new MLXe router. after “enable”  in every interfaces. Why are all ports still link down and no color green light indicator? How to enable ports?   Regards, Sazon

Sazon by New Contributor III
  • 4480 Views
  • 4 replies
  • 0 kudos

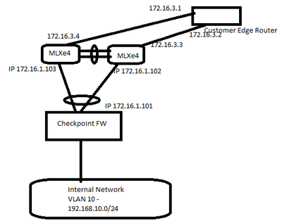
MLXe Router Cofiguration

Hi Guys,     Base on the above simple diagram. How can I configure both MLXe4 from Checkpoint FW connection going to CE route. Internal network VLAN must reach the CE router. The missing configuration is MLXe4. Please help more on routing configu...

469e8d4646274fe582d15635405570e6_5b1126c3-58cf-49c7-bac2-ae19c5802cd1.png
Sazon by New Contributor III
  • 1933 Views
  • 1 replies
  • 0 kudos

How-to-enable-2-Million-routes-on-MLX-platform

Hello, I have noticed that https://extremeportal.force.com/ExtrArticleDetail?an=000086063is not 100% complete and it is missing some crucial example information at the end.To use the X2 scalability for the DFZ with double density you need to do the f...

joergkost by Contributor II
  • 4096 Views
  • 3 replies
  • 1 kudos
GTM-P2G8KFN